1. Portal
  2. Forum
    1. Forenübersicht
    2. FAQ - Fragen rund ums Forum
  3. Camper
    1. Bautagebücher
    2. Camper Galerie
    3. Wissensbasis
  4. Treffen
    1. Anstehende Treffen
    2. Impressionen vergangener Treffen
  5. Reisen
    1. Reiseziele
    2. Reiseberichte
    3. Urlaubsfotos
  • Anmelden
  • Registrieren
  • Suche
Dieses Thema
  • Alles
  • Dieses Thema
  • Dieses Forum
  • Artikel
  • Seiten
  • Forum
  • Termine
  • Galerie
  • POIs
  • Blog-Artikel
  • Erweiterte Suche
  1. womobox & Leerkabinen-Forum
  2. Forum
  3. Ausbau: Installation und Technik
  4. Strom: Batterie, Laden, Solar und Elektrik

Stromplan OK ?

  • mike13
  • 29. April 2007 um 19:36
  • mike13
    womobox-Halbgott
    Beiträge
    529
    Wohnort
    Raum Ludwigsburg BW
    • 5. Januar 2008 um 13:57
    • #41

    Hallo hwk

    Ich noch mal :)

    Hast natürlcih recht, dass bei Sicherungen mit 300A davon 2 Stück ( also 500A können es werden),
    ganz einfach ein Kabelbrand entstehen kann ohne die Sicherung zum schmelzen zu bringen.
    Gibt es eigentlich KFZ Vorschriften die eine Sicherung an der Stelle vorsehen?
    Hat man schon von defekten Batterien gehört die einen Kurzschluß auslösen? Ich habe ja welche parallel.

    Grüße

    Mike

    Träume nicht dein Leben, sondern lebe deinen Traum

  • hwk
    womobox-Guru
    Beiträge
    2.113
    Wohnort
    Wuppertal
    • 5. Januar 2008 um 15:58
    • #42

    Hallo Mike,

    die Vorschriften, die eine Sicherung direkt an den Akkus vorsehen, kenne ich nicht: ich nehme aber auch an, dass es solch eine Vorschrift gar nicht gibt, da z.B. mein Fahrgestell dort gar keine Sicherungen hat.

    Im Prinzip kann eine schadhafte Batterie dort recht viel Unheil anrichten (und solche Fälle habe ich selbst erlebt). Mesit ist es aber kein Kurzschlußß der gesamten Batterie sondern ein Kurzschluss einer Zelle, was dann bei längerer Fahrt zum Kochen des gesamten Akkus führt.
    Aber das läßt sich auch durch eine Sicherung nicht verhindern.

    Besten Gruß

    HWK

  • mike13
    womobox-Halbgott
    Beiträge
    529
    Wohnort
    Raum Ludwigsburg BW
    • 5. Januar 2008 um 20:53
    • #43

    Hallo hwk

    Sicherungen habe ich entfernt, hast mich überzeugt :)
    Ich nehme an bei dir hängt der Anlasser auch direkt an der Batterie
    so wie ich es im Plan nun verschaltet habe oder?

    Die Schmelzsicherung 200A habe ich gegen einen Sicherungsschalter mit 250A getauscht,
    da der etwa so viel kostet wie ein Batteriehauptschalter und ein Schmelzsicherungshalter.

    Grüße

    Mike

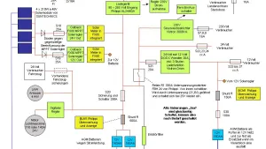
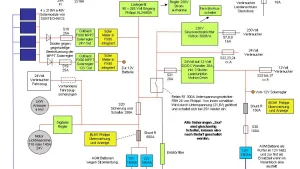
    Bilder

    • StromplanV11.jpg
      • 111,52 kB
      • 960 × 720

    Träume nicht dein Leben, sondern lebe deinen Traum

  • hwk
    womobox-Guru
    Beiträge
    2.113
    Wohnort
    Wuppertal
    • 5. Januar 2008 um 22:10
    • #44
    Zitat von mike13

    Hallo hwk

    Ich nehme an bei dir hängt der Anlasser auch direkt an der Batterie
    so wie ich es im Plan nun verschaltet habe oder?

    Hallo Mike,

    bei unsren Fahrzeugen (Womo und auch die PKW´s ) ist der Anlasser direkt ohne Sicherungen an die Akkus angeklemmt. Da ist bisher noch nie ein Problem aufgetreten.

    Besten Gruß

    HWK

  • Kiepenkerl
    Frisch-dabei
    Beiträge
    1
    • 6. Januar 2008 um 18:19
    • #45

    Hallo mike 13,

    wenn ich da mal was sagen darf.
    1. In einer Anlasserleitung hat eine Sicherung nichts zu suchen. Dazu ist gerade bei Deinem Fahrzeug die Stromaufnahme des Anlasses zu hoch.
    2. Batterien arbeiten am effizientesten, wenn man sie dafür betreibt wofür sie konstruiert worden sind.
    3. Den Shunt würde ich in die Minusleitung der Aufbauverbraucher setzen, da kann er deinen Ba.-Komputer richtig bedienen. Man könnte ihn sonst als Vorglühkerze einsetzen.
    4. Aus Gründen eines reibungslosen Betriebes gehört die Starteinrichtung von der Aufbauelektrik getrennt. Außer die Lima hat bei laufendem Motor kontakt zu beiden Anlagen. Schließlich soll in einem Problemfall ja auch ein Discountmonteur durchblicken.
    Dies ist meine Meinung; kreuzigt mich aber bitte nicht dafür.

  • hwk
    womobox-Guru
    Beiträge
    2.113
    Wohnort
    Wuppertal
    • 6. Januar 2008 um 20:11
    • #46

    Hallo Kiepenkerl,

    der Hinweis auf die Positionierung des Shunt hängt von der Art des Akku-Computers ab. Es gibt hier Modelle mit einem Shunt in der Minusleitung als auch Modelle mit einem Shunt in der Plus-Leitung. Abrauchen oder als Glühkerze sollten die Shunts eigentlich nicht, da der Spannungsabfall eigentlich im Millivoltbereich liegt.

    Besten Gruß

    HWK

  • mike13
    womobox-Halbgott
    Beiträge
    529
    Wohnort
    Raum Ludwigsburg BW
    • 6. Januar 2008 um 22:50
    • #47

    Hallo Kiepenkerl,

    Danke für deine Infos.

    Wie im Plan ersichtlich setze ich AGM Batterien ein, die man sehr gut zum starten eines Motors wie auch für Zyklenbetrieb nutzen kann.
    Bei meinem Plan können bis zu drei Batterien defekt gehen und ich fahre immer noch und kühle meine Bier im Kühlschrank.

    Wenn der Schalter/Sicherung S20 (siehe Plan) auf Off steht ist der Aubau von der Fahrzeugverkabelung kpl. getrennt ( bis auf den Minuspol),
    dann kann wie üblich am Fahrzeug vorne geschraubt werden.
    Dank hwk sieht es jetzt so aus :)

    Das mit dem Shunt hat ja hwk schon super erklärt.

    Grüße

    Mike

    Bilder

    • StromplanV11.jpg
      • 111,52 kB
      • 960 × 720

    Träume nicht dein Leben, sondern lebe deinen Traum

  • abo
    womobox-Halbgott
    Beiträge
    562
    • 7. Januar 2008 um 09:29
    • #48
    Zitat von Kiepenkerl

    H..
    4. Aus Gründen eines reibungslosen Betriebes gehört die Starteinrichtung von der Aufbauelektrik getrennt. Außer die Lima hat bei laufendem Motor kontakt zu beiden Anlagen. Schließlich soll in einem Problemfall ja auch ein Discountmonteur durchblicken.
    Dies ist meine Meinung; kreuzigt mich aber bitte nicht dafür.

    hallo

    ich seh das ganz genauso

    wenn ich mir unbedingt die nicht erwünschte redundanz einer eigenen fahrzeugbatterie sparen will dann lege ich die von den Ah her halt extrem knapp aus und schalte automatisch zum starten den aufbaubatterieblock dazu

    ich bi auch der meinung dass der starterstrom die aufbauakkus bald hinrichten wird, zumindestens geht das extrem auf die lebensdauer.

    eine € 50,- 100Ah säurestarterbatterie aus dem metro hingegen hält diesen job wahrscheinlich jahrelang aus

    lg
    g

    edit:
    hab grad nachgesehen
    ok, 640Ah ...
    da kommen auf eine batterie grad mal 100ampere

    welchen strom benötigt dein fahrzeug denn beim start?
    ich hab das mal beim maxi ducato mit der amperemeterzange nachgemessen
    da war ich auf eindrucksvollen 90ampere beim vorglühen und 800A beim starten im memorymodus
    hab aber keine ahnung auf wieviel millisekunden ...

    lg
    g

  • hwk
    womobox-Guru
    Beiträge
    2.113
    Wohnort
    Wuppertal
    • 7. Januar 2008 um 12:43
    • #49

    Hallo Abo,

    ich hatte die gleichen Messungen bei mir an verschiedenen Fahrzeugen auch vorgeneommen, da ich im ersten Schritt auch die Planung hatte, Fahrzeugakkus und Aufbauakkus zusammenzulegen.

    Bei Glühkerzen konnte ich im ersten Moment ca. 25-30 A pro kerze messen, wobei der Strom aber auch schnell nachgelassen hat und auf ca. 10 absank; das waren aber Messungen an den normalen Vor- / Wirbelkammerkammermotoren. Bei den Direkteinspritzern ist das Absinken des Stromes nicht so gravierend gewesen, aber dafür ist meist auch ein Vroglühen nur ab sehr tiefen Temperaturen erforderlich.

    Der Anlasserstrom bei meinem Fahrzeug (MB 817) leigt beim "Orgeln" bei ca. 150 A und einer Akkuspannung von ca. 20 V. Das sollten die AGM´s eigentlöich aushalten, zumal diese Akkus ja nun auch vermehr Einzug als normale Starterbatterie halten. Das Mike ja auch ein Fahrzeug mit 24 V Technik hat, nehme ich an, dass es sich um einen LKW handelt, der eventuell mit einer Flammstartanlage ausferüstet ist. Diese verbraucht m.W. nach geringere Ströme als die konventionelle Vorglühtechnik; gemessen habe ich es aber noch nicht.

    Besten Gruß

    HWK

  • mike13
    womobox-Halbgott
    Beiträge
    529
    Wohnort
    Raum Ludwigsburg BW
    • 7. Januar 2008 um 19:58
    • #50

    Hallo

    Ja Flammstart ist geplant.
    Der TGM Motor mit 280PS Euro4 hat einen 4KW Anlasser,
    bedeutet 4.000W / 24 Volt = grob 170A Stromfluss.
    Eine der 160Ah AGM Batterien bringt eine Kaltstartleistung von ca. 800A.
    So wie von mir geplant kommt auf einen Strang ca. 90A zu.

    Wer von euch hat eine Wechselrichter verbaut mit 2000-3000VA?
    Der zieht bei z.B 2000VA grob 84A mit 24V Batterie, bei 12V sind es grob 170A.
    Viele empfehlen für den Aufbau Gel Batterien, die sind erst recht nicht für Hochstrom Verbraucher ausgelegt,
    denoch nimmt man sie für 2000VA 12V Wechselrichter Anwendungen ( bei Volllast 170A).

    Wenn ich eure Antworten richtig verstehe sind 170A Anlasserstrom für ein paar Sekunden zu viel.
    Bei einem Wechselrichter der mehrere Minuten läuft, oft mit ähnlicher Last wie ein Anlasser, ist das kein Problem.

    Habe ich da einen Denkfehler :?:

    Übrigens werden AGM Batterien bereits in vielen Autos verbaut, beim Militär schon sehr lange.
    AGM Batterien haben von Nass und Gel die Vorteile vereint. Klar hat eine Nass Batterie noch bessere
    Hochstrom-Eigenschaften und eine Gel mehr Zyklen als eine AGM. Dies ist aber kaum spürbar.

    Ich arbeite NICHT bei einem AGM Batterie Hersteller :)


    Grüße

    Mike

    Träume nicht dein Leben, sondern lebe deinen Traum

    Einmal editiert, zuletzt von mike13 (7. Januar 2008 um 20:11)

  • mike13
    womobox-Halbgott
    Beiträge
    529
    Wohnort
    Raum Ludwigsburg BW
    • 7. Januar 2008 um 20:08
    • #51

    Hallo

    Wer kennt die Batterien mit Panzerplatten und Gel, manchmal als Gel Longlife bezeichnet?
    Ich kenne sie nur als 2V Block. Gibt es die auch als 12V Block?

    Danke

    Grüße

    Mike

    Träume nicht dein Leben, sondern lebe deinen Traum

  • Joe
    Gast
    • 7. Januar 2008 um 22:32
    • #52

    Hi Mike,

    habe Panzerplatten-Batts, seit 1,5 Jahren auch als Starterbatterie, allerdings nass.
    Wechselrichter habe ich 2 in 24V hintereinander, 1x 2,5kW, 1x 3kW von Victron, kurzzeitig 100% überlastbar = 11kW!! Habe ich zwar noch nie gebraucht aber dagegen ist der Anlasser Kindergeburtstag! :lol: Wenn bei mir z. B. die Klima bzw. der Kühlschrank anläuft ist das auch kapazitiver Widerstand, ähnlich dem Anlasser - keine Probs.

  • mike13
    womobox-Halbgott
    Beiträge
    529
    Wohnort
    Raum Ludwigsburg BW
    • 7. Januar 2008 um 22:56
    • #53

    Hallo Joe

    Wie viel Ah/Volt hast Du denn im Aufbau verbaut und
    was hat der Motor zum starten zur Verfügung?

    Danke

    Grüße

    Mike

    Träume nicht dein Leben, sondern lebe deinen Traum

  • hwk
    womobox-Guru
    Beiträge
    2.113
    Wohnort
    Wuppertal
    • 8. Januar 2008 um 09:15
    • #54

    Hallo Mike,

    Deine Kalkulation ist ja fast identisch mit meinem Messungen. Bei 170 A kurzzeitig würde ich mir keinen Kopf machen, zumal diese Ströme ja von zwei Akkubänken zur Verfügung gestellt werden. Das sollte funktionieren. Dein Argument mit dem Wechselrichter ist aus meiner Sicht voll einleuchtend und richtig. Das eine Hochstromanwendung nicht das Beste für einen Akku ist ist zwar klar, aber bei den geringen Zeiten sicherlich nicht das Killerkriterium.

    Wichitg ist halt bei Deiner Konstruktion, dass die kombinierten Akkus so rechtzeitig von dem Aufbau getrennt werden, das noch ein Kaltstart der Motors dirn ist, sonst muß man halt auf die Sonne warten und hoffen, dass diese die Akkus dann wieder füllt.

    Besten Gruß

    HWK

  • Krabbe
    womobox-Guru
    Beiträge
    3.021
    Wohnort
    Wetteraukreis (Hessen)
    • 8. Januar 2008 um 12:05
    • #55

    AGM-Batt

    Bei Eurer Diskussion über die passende Batterieart solltet Ihr nicht den Fehler machen AGM=AGM zu sehen. Die Art des Elektrolyt (Nass, Gel, AGM) sagt erst mal nichts (oder wenig) über den Einsatzzweck bzw. der Eignung der Batterie aus. Genau wie bei den Nassbatterien, welche auch nicht alle und automatisch Starterbatterien sind gibt es auch (oder gerade) bei AGM-Batterien solche, die speziell als Starterbattereien ausgelegt sind, solche die besonders zyklenfest sind (Antriebsbatterien) und Zwischendinger die eine Eignung für recht hohe Ströme bei einer relativ hohen Zyklenfestigkeit kombinieren (Semi-Trac). Letztere werden z. B. auch für Bugstrahlruder von Yachten verwendet.

    Btw.: Ich habe es ja schon mal geschrieben: Gerade, wenn man wenig Zuladungsprobleme hat würde ich auch Starterbatterie und Aufbaubatterien trennen und für beides entsprechende Typen wählen.

    Viele Grüße
    Krabbe
    (Sachkundiger für Campinggasanlagen)

  • Joe
    Gast
    • 8. Januar 2008 um 16:13
    • #56

    Hi,

    habe Deta Drivemobil drin, sollten diese Werte haben: Kapazität: 250Ah/C100 - 230Ah/C20 - 180Ah/C5

    2x davon für Start, 6x für die Wandler.

  • mike13
    womobox-Halbgott
    Beiträge
    529
    Wohnort
    Raum Ludwigsburg BW
    • 8. Januar 2008 um 19:59
    • #57

    Hi

    Ja, AGM mit beiden Funktionen sind angedacht z.B. Mastervolt 160 oder die 225AH Version.
    http://www.mastervolt.com/de/148/pro/105…en_12v_agm.html

    Wenn der Preis nicht so hoch wäre die Lifeline.
    http://www.agm-batterien.de/lifeline.htm

    Gibt es von eurer Seite Erfahrungen mit den beiden Produkten?

    Grüße

    Mike

    Träume nicht dein Leben, sondern lebe deinen Traum

  • hwk
    womobox-Guru
    Beiträge
    2.113
    Wohnort
    Wuppertal
    • 8. Januar 2008 um 22:24
    • #58

    Hallo Mike,

    mit den von Dir geposteten Produkten habe ich zwar keine Erfahrung sondern nur mit den hier:

    http://www.effekta.com/pdf/PDF_46_47_Batterien_BTL.pdf

    dargestellten Akkus. Die halten jetzt bei mir 3 Jahre ohen merkbaren Verlust an Kapazität. Bei ist auch ein entsprechender Wechselrichter angeschlossen, so dass auch hier gute Erfahrungen mit Hochstromanwendungen vorliegen. Preislich sollten die Akkus so um die 300 Euro kommen.

    Besten Gruß

    HWK

  • mike13
    womobox-Halbgott
    Beiträge
    529
    Wohnort
    Raum Ludwigsburg BW
    • 7. September 2008 um 22:41
    • #59

    Habe den Plan noch etwas verfeinert.
    Windgenerator ist optional.

    Sind noch Fehler drin wenn man das Thema Starter und Aufbaubatterie in einem Block mal weg läst?

    Grüße
    Mike

    Bilder

    • StromplanV13g.jpg
      • 149,39 kB
      • 1.344 × 1.008

    Träume nicht dein Leben, sondern lebe deinen Traum

  • abo
    womobox-Halbgott
    Beiträge
    562
    • 7. September 2008 um 23:39
    • #60

    hallo

    auf den ersten blick fällt mir nur die 12volt AGM auf die du als puffer ins 12volt netz gebaut hast

    diese 12volt netz speist du über einen 30A DC/DC wandler von der 24volt seit aus

    ich bezweifle dass das klappt
    die AGM hat selbst im halbvollen zustand beim ladebeginn einen wesentlich höheren strom sodass der DC/DC wandler wohl auf überlast gehen wird. wenn sie leer ist geht das erst recht garnicht mehr zu laden wegen des hohen stroms zu ladebeginn

    dass diese 12volt AGM hinter dem DC/DC wandler alles andere als anständig geladen wird ist dann nur noch ein randthema

    oder hat dieser WR eine "echte" ladefunktion integriert?

    lg
    g

Jetzt mitmachen!

Mit einem Benutzerkonto kannst du das womobox Forum noch besser nutzen.
Als registriertes Mitglied kannst du:
- Themen abonnieren und auf dem Laufenden bleiben
- Dich mit anderen Mitgliedern direkt austauschen
- Eigene Beiträge und Themen erstellen

Benutzerkonto erstellen Anmelden

Spenden-Ziel

Jährlich (2026)

27,5 %

27,5% (137,50 von 500 EUR)

Jetzt spenden

Benutzer online in diesem Thema

  • 4 Besucher
  1. Nutzungsbedingungen
  2. Datenschutzerklärung
  3. Impressum
Gefällt es dir hier? Dann bitte jetzt :)
Community-Software: WoltLab Suite™